
INCH-POUND
MIL-PRF-15733/26C
27 February 2003
SUPERSEDING
MIL-PRF-15733/26B
17 June 1982
PERFORMANCE SPECIFICATION SHEET
FILTERS, RADIO FREQUENCY INTERFERENCE,
HERMETICALLY SEALED, STYLE FL14
The following part numbers are inactive for new design after 7 May 1990: M15733/26-0001
through M15733/26-0007, M15733/26-0009 through M15733/26-0011, M15733/26-0013
through M15733/26-0019, and M15733/26-0021 through M15733/26-0023. See table III for
supersession information.
This specification is approved for use by all Depart-
ments and Agencies of the Department of Defense.
The complete requirements for acquiring the filters described herein shall
consist of this specification and the latest issue of MIL-PRF-15733.
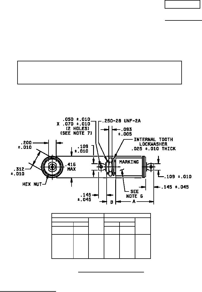
Dimension
Dimensions
B ± .011
B ± .011
.187
.312
.187
.312
A max
A max
Dash
Dash
Dash
Dash
no.
no.
no.
no.
0001
0013
.743
0007
0019
.743
0002
0014
.793
0008
0020
1.345
0003
0015
.738
0009
0021
.793
0004
0016
.743
0010
0022
.738
0005
0017
.793
0011
0023
.793
0006
0018
.738
0012
0024
1.179
FIGURE 1. Case dimensions and circuit diagrams.
AMSC N/A
1 of 6
FSC 5915
DISTRIBUTION STATEMENT A. Approved for public release; distribution is unlimited.